Руководство по эксплуатации, техническому обслуживанию и ремонту Toyota Prius с бензиновым двигателем (2003-2009 гг.)
Издание содержит руководство по эксплуатации, подробные сведения по техническому обслуживанию автомоби-лей, диагностике, ремонту и регулировке элементов систем двигателя (в т.ч. системы управления двигателем), элементов гибридной установки (HVV), трансмиссии (HTT), элементов тормозной системы (включая антиблокировочную систему тормозов (ABS), систему управления тормозным механизмом (ECB), системы курсовой устойчивости (VSC)), рулевого управления (включая электроусилитель рулевого управления (EPS)), подвески, кузовных элементов, систем кондиционирования и вентиляции.
- Приведены инструкции по диагностике 13 электронных систем: управления двигателем, HTT, HVV, EPS, ECB (+ABS, VSC), AC, SRS, системы включения зажигания, иммобилайзера, Multivision, поддержания скорости (cruise control), Multiplex (BEAN), Multiplex (CAN).
- Подробно описаны 914 кодов неисправностей P0, P1, Р2, P3, С1, C2, В1, B2, U0, Flash; условия их возникновения и возможные причины.
- Приведены разъемы и процедуры проверки сигналов на выводах блоков управления различными системами - PinData.
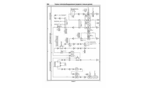
- Представлены 184 подробные электросхемы (70 систем) для различных вариантов комплектации, описание большинства элементов электрооборудования.
- Приведены возможные неисправности и методы их устранения, сопрягаемые размеры основных деталей и пределы их допустимого износа, рекомендуемые смазочные материалы, рабочие жидкости и каталожные номера расходных запчастей необходимых для технического обслуживания и ремонта, размеры рекомендуемых шин и дисков.
В данной книге предлагаются характерные неисправности моделей Toyota Prius и способы их устранения, проверенные ведущими практиками, специализирующимися на ремонте гибридных автомобилей, помогут Вам при эксплуатации автомобиля.
Книга предназначена для автовладельцев, персонала СТО и ремонтных мастерских.
Производитель оставляет за собой право без уведомления менять характеристики, внешний вид, комплектацию товара и место его производства.
В случае, если в описании товара прямо не указано обратное, гарантийный срок на такой товар не установлен.












