Руководство по эксплуатации, техническому обслуживанию и ремонту Hino Ranger с дизельным двигателем (1989-2002 гг.)
Издание содержит руководство по эксплуатации, подробные сведения по техническому обслуживанию автомобиля (включая карту смазки), проверке, ремонту и регулировке элементов систем двигателя систем (в т.ч. топливной системы с различным вариантами ТНВД и регуляторов, смазки, охлаждения), сцепления, механической коробки переключения передач, редуктора заднего моста, элементов пневматической и пневмогидравлической тормозных систем (включая ABS), системы рулевого управления, подвески (рессорной и пневматической).
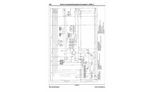
- Представлены основные электросхемы и описания проверок элементов электрооборудования.
- Приведены возможные неисправности и методы их устранения, сопрягаемые размеры основных деталей и пределы их допустимого износа, рекомендуемые смазочные материалы, рабочие жидкости, размеры рекомендованных к установке шин и дисков колес.
Эта книга может быть использована при обслуживании и ремонте автомобилей Hino Ranger с двигателями J07C, 15B.
Книга будет полезна как автовладельцам, начинающим и опытным, так и профессионалам авторемонта и диагностики. Автовладелец найдет для себя полезными: инструкцию по эксплуатации, техническое обслуживание (с периодичностью и необходимыми материалами), инструкции по самостоятельному ремонту. Профессионалам будут полезны: операции по сложному ремонту, допустимые размеры деталей, данные по диагностике и подробные схемы электрооборудования.
Производитель оставляет за собой право без уведомления менять характеристики, внешний вид, комплектацию товара и место его производства.
В случае, если в описании товара прямо не указано обратное, гарантийный срок на такой товар не установлен.











